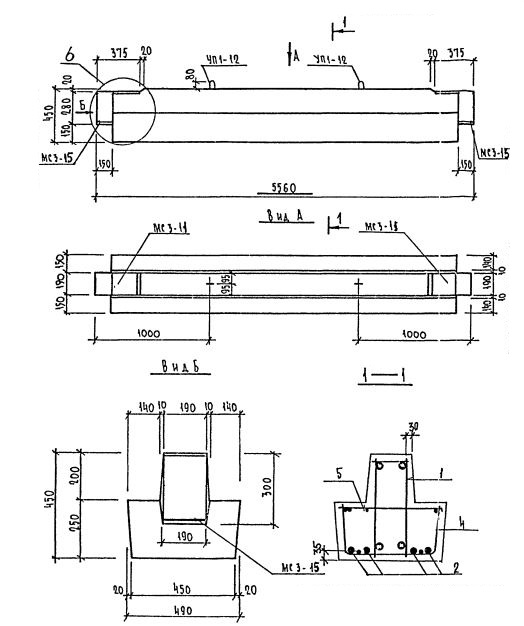
2Р 56.5.5

Чертеж изделия:
Характеристики изделия:
ПараметрЗначение
длина5560 мм
ширина490 мм
высота450 мм
масса2125 кг
нормативный документСерия 1.225.1 КЛ-3

2Р 56.5.5  Ригели Серия 1.225.1 КЛ-3.