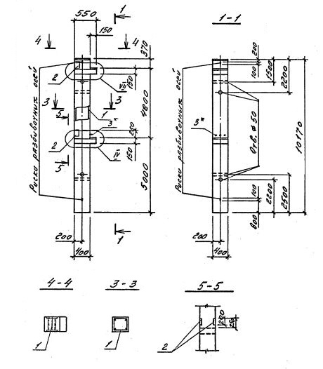
2КБО 48.48

Чертеж изделия:
Характеристики изделия:
ПараметрЗначение
длина10170 мм
ширина400 мм
высота550 мм
масса4130 кг
нормативный документСерия 1.020.1-4

2КБО 48.48     Колонны  бесстыковые одноконсольные (Серия 1.020.1-4).

Маркировка включает высоту этажей (дм), диаметры угловых и промежуточных стержней арматуры (мм), марку бетона:

2КБО 48.48-3.20.00

2КБО 48.48-3.22.00

2КБО 48.48-3.25.00

2КБО 48.48-3.32.00

2КБО 48.48-3.36.00

2КБО 48.48-3.40.00